聯係君浩環保Contact
郵(yóu)箱: 906900021@qq.com
地址:山西(xī)省晉城市城區西環路5018號豪(háo)德光(guāng)彩貿易廣(guǎng)場二期25#樓17號
除氟設備
- 我國地(dì)下水含氟地區的(de)分布範圍很廣,因(yīn)長期飲用含(hán)氟量高的水可引起慢性中毒,特別是對牙齒和骨骼產生嚴重危害。輕者患氟斑牙,表現為牙釉質損壞,牙齒過早脫落(luò)等,重者則骨關(guān)節疼(téng)痛,甚至(zhì)骨骼變形,出現彎腰駝背等,完全喪失勞動能力(lì)。除(chú)氟過濾器采用除氟專用濾料,鹽水通過高效吸附劑吸附後,與吸附劑上的特定離子進行離(lí)子交換,氟離子被交換(huàn)及吸附到樹脂上,在用特定(dìng)解吸劑進行解吸,保證水中(zhōng)的氟含(hán)量達(dá)國(guó)家飲用水衛生標準。
除氟設備整體概述
我(wǒ)國地下水(shuǐ)含氟(fú)地區的分布範(fàn)圍很廣(guǎng),因長期飲用(yòng)含氟量高的水可引起慢性中毒,特別是對牙(yá)齒和(hé)骨骼(gé)產生嚴重危害。輕者患氟斑牙,表(biǎo)現為牙釉質損壞,牙齒過早脫落等,重(chóng)者則骨關節疼(téng)痛,甚至骨骼變形,出現彎腰駝背等,完全喪失勞(láo)動能力。
除氟過濾器采用除氟專用濾料,鹽水通過高(gāo)效吸附劑吸(xī)附後,與吸附劑上的特(tè)定離子進行離子交換,氟離子被交換及吸附到樹脂上(shàng),在用特定解吸劑(jì)進行解(jiě)吸(xī),保證水(shuǐ)中的氟含量達國家飲用水衛生標準。
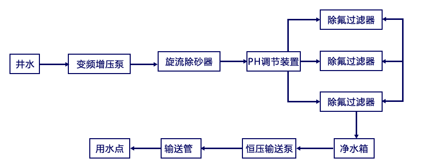
除氟水處理設備工藝流程
選擇君浩(hào)環保5大理由
除氟水處理工程6大陷阱
君浩環保迄今已服務多家世界500強企業
涉獵24個不同行業
除氟水處理方案設計服務流程
君(jun1)浩環保榮譽資質
除氟水(shuǐ)處理設備廠家實景
采(cǎi)購:除氟設備
- *聯係(xì)人:
- *手機:
- *采購(gòu)意向:




